首页 > 技术文章 > 文章内容

变频器的PID控制

时间: 2024-11-24 20:50浏览量:659次
PID调节属于闭环控制,是过程控制中应用得相当普遍的一种控制方式。PID控制是使控制系统的被控物理量能够迅速而准确地尽可能接近控制目标的一种手段。一、如何使变频器的PID控制功能有效

图片

要实现闭环的PID控制功能,首先应将PID功能预置为有效。具体方法有如下两种:
一是通过变频器的功能参数码预置,例如,康沃CVF-G2系列变频器中,功能码H-48用于预置“内置PID控制”,其数据码是:“0”——无PID控制;“1”——普通PID控制;“2”——恒压供水PID。二是由变频器的外接多功能端子的状态决定,例如明电VT230S系列变频器,如图1所示,在多功能输入端子PSI1~PSI5中任选一个,将功能码C03-1~C03-5(与端子PSI1~PSI5相对应)预置为8,则该端子即具有决定PID控制是否有效的功能,该端子与公共端子RY0“ON”时有效,“OFF”时无效。应注意的是,大部分变频器兼有上述两种预置方式,但有少数品牌的变频器只有其中的一种方式。二、目标信号与反馈信号欲使变频系统中的某一个物理量稳定在预期的目标值上,变频器的PID功能电路将反馈信号与目标信号不断地进行比较,并根据比较结果来实时地调整输出频率和电动机的转速。所以,变频器的PID控制至少需要两种控制信号:目标信号和反馈信号。这里所说的目标信号是某物理量预期稳定值所对应的电信号,亦称目标值或给定值;而该物理量通过传感器测量到的实际值对应的电信号称为反馈信号,亦称反馈量或当前值。三、目标信号的输入通道与数值大小实现变频器的闭环控制,对于目标信号来说,有两个问题需要解决,一是选择将目标值(目标信号)传送给变频器的输入通道,二是确定目标值的大小。对于第一个问题,各种变频器大体上有如下两种方案。一是自动转换法,即变频器预置PID功能有效时,其开环运行时的频率给定功能自动转为目标值给定,如表1中的安川CIMR-G7A与富士G11S变频器。二是通道选择法,如表1中的康沃CVF-G2与格立特VF-10系列变频器。

表1  变频器目标值输入通道举例

变频器型号

功能码

功能名称

设定值及相应含义

康沃

CVF-G2

H-49

设定通

道选择

0:面板电位器   

1:面板数字设定

2:外部电压信号1(0~10V)

3:外部电压信号2(—10~10V)

4:外部电流信号 

5:外部脉冲信号

6:RS485接口设定

瓦萨CX

2.15

PI控制器

参考值信号

0:模拟电压输入(端子2)

1:模拟电流输入(端子4)

2:从面板设定

3:由升、降速功能设定

4:由升、降速功能设定,停机后复位

 

格立特

VF-10

 

FC2

 

PID给定量

选择

0:键盘数字给定 

1:键盘电位器

2:模拟端子VS1:0~10V给定

3:模拟端子VS2:0~5V给定

4:模拟端子IS:4~20mA给定

安川

CIMR-G7A

b5-01

b1-01

选择PID功

能是否有效

当通过b5-01选择PID功能有效时,b1-01的各项频率给定通道均转为目标值输入通道

富士

G11S

H20

选择PID功

能是否有效

当通过H20选择PID功能有效时,目标值即可按“F01频率设定1”选定的通道输入

第二个问题是确定目标值的大小。由于目标信号和反馈信号有时不是同一种物理量,难以进行直接比较,所以,变频器的目标信号可以用传感器量程的百分数来表示。例如,某储气罐的空气压力要求稳定在8MPa,压力传感器的量程为10Mpa,则与8Mpa对应的百分数为80%,目标值就是80%。四、PID的反馈逻辑所谓反馈逻辑,是指被控物理量经传感器检测到的反馈信号对变频器输出频率的控制极性。例如中央空调系统在夏天制冷时,如果循环水回水温度偏低,经温度传感器得到的反馈信号减小,说明房间温度过低,从节约能源的角度考虑,可以降低变频器的输出频率和电机转速,减少冷水的流量。而冬天制热时,如果回水温度偏低,反馈信号减小,说明房间温度偏低,要求提高变频器输出频率和电机转速,加大热水的流量。由此可见,同样是温度偏低,反馈信号减小,但要求变频器的频率变化方向却是相反的。这就是引入反馈逻辑的缘由。变频器反馈逻辑的功能选择举例见表2。

表2  变频器反馈逻辑功能选择举例

变频器型号

功能码

功能名称

设定值及相应含义

英威腾INVT-G9

6-12

PI调节方式

0:输出频率与反馈信号成正比(正反馈)

1:输出频率与反馈信号成反比(负反馈)

森兰SB12

F51

反馈极性

0:正极性(负反馈)

1:负极性(正反馈)

格立特

VF-10

FC1

PID运行选择

0:模拟闭环反作用

1:脉冲编码器的闭环控制

2:模拟闭环正作用

富士

G11S

H20

PID模式

0:不动作 

1:正动作(正反馈)

2:反动作(负反馈)

康沃CVF-G2

H-51

反馈信号特性

0:正特性(正反馈)

1:逆特性(负反馈)

普传

PI7100

P00

PID

调节方式

1:负作用

2:正作用

瓦萨CX

2.23

误差值倒置

0:不倒置(负反馈) 

1:倒置(正反馈)

五、反馈信号输入通道所谓反馈信号,就是变频调速系统的受控物理量通过传感器测量到的实际值对应的电信号,亦称反馈量或当前值。通常变频器都有若干个反馈信号输入通道,表3介绍了几种变频器的反馈信号输入通道供参考。由表可见,海利普变频器只指定4~20mA的模拟量电流信号通道为唯一的反馈信号输入通道,是一个例外。

表3 几种变频器反馈信号通道

变频器型号

功能码

功能含义

数据码及含义

康沃CVF—G2

H-50

 

PID反馈

通道选择

0:外部电压信号1(0~10V) 

1:电流输入

2:脉冲输入

3:外部电压信号2(--10~10V)

安川

CIMR-G7A

H3-05

模拟量输入端子A3功能选择

B:PID反馈信号输入通道

H3-09

电流信号输入端子A2功能选择

 

富士

G11S

 

H21

 

 

反馈选择

 

0:控制端子12正动作(电压输入0~10V)

1:控制端子C1正动作(电流输入4~20mA)

2:控制端子12反动作(电压输入10~0V)

3:控制端子C1反动作(电流输入20~4mA)

森兰SB12

F50

反馈方式

0:模拟电压0~5V(0~10V)

1:模拟电流0~20mA

2:模拟电压1~5V(2~10V)

3:模拟电流4~20mA

海利普

HLP



 

反馈信号的唯一输入通道:指定为模拟量电流信号4~20mA

六、参数值的预置与调整一般在调试刚开始时,P可按中间偏大值预置,或者暂时默认出厂值,待设备运转时再按实际情况细调。开始运行后如果被控物理量在目标值附近振荡,首先加大积分时间I,如仍有振荡,可适当减小比例增益P。被控物理量在发生变化后难以恢复,首先加大比例增益P,如果恢复仍较缓慢,可适当减小积分时间I,还可加大微分时间D。


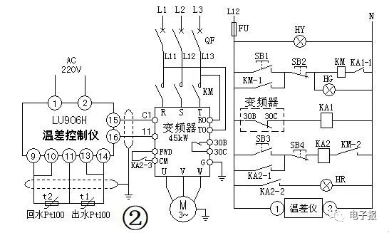
七、PID应用实例这里介绍一个变频器在中央空调系统中的应用实例。本应用实例使用了一款智能型自动化仪表,并且启用了该仪表的PID功能,所以无须再让变频器的PID功能有效。这样做的效果与启用变频器的PID功能具有异曲同工之效,可以更好的拓展我们的应用技术视野。中央空调夏天可以制冷,冬天可以制热。实现稳定制冷或制热的关键,是冬天控制循环水泵让适当流量的热水或夏天以适当流量的冷水(或冷媒介质)流经所有受调节房间,当受益房间的控制开关打开时,盘管风机即向室内释放热空气(冬天)或冷空气(夏天),使室内稳定在一个令人舒适的温度范围内。以冬天为例,中央空调系统向所有房间提供的热量,与循环水的流量以及出水(经水泵加压后流向房间的热水)、回水(从房间流回系统的水)的温差有直接关系。只要保证了出水、回水的温差相对稳定,室内温度也就稳定了。而室内温度的高低,则取决于温差值的大小。如果冬天出水、回水的温差值过大,说明室内温度偏低,需要加大循环水的流量;如果温差值过小,则说明室内温度偏高。传统操作手动阀门的调温方法既浪费人力,又不能保证温度的稳定,并且浪费电能。某医院门诊大楼的中央空调系统,选用富士牌FRN30P11S-4CX型45kW风机水泵专用变频器,配合UL-906H型智能化仪表温差仪对中央空调的循环水进行控制,实现了节约人力,节约能源,稳定室内温度的良好效果。电路控制方案见图2。

图片

图2中的温差仪是UL-906H型的智能化仪表,它的输入端可以连接两只Pt100型温度传感器,在本系统中就是用来测量出水管道上的温度传感器t1和回水管道上的温度传感器t2。温差仪通过参数设置可以输出4~20mA的PID控制信号,送到变频器的频率控制端,用于调节变频器的输出频率,实现水泵转速的闭环反馈控制。温差仪和变频器均可启用PID功能,这里将温差仪的PID功能设置为有效,就可以不使用变频器的PID功能。对于中央空调这样的要求具有恒温控制的闭环控制系统,开启PID功能是必须的。温差仪与变频器的参数设置分别见表4和表5。由于温差仪使用LED显示,受显示效果限制,其参数码中的字母为大小写混用。变频器的参数中,必须设置“下限频率”,如果默认使用该参数的出厂值为0,则水泵电机有可能停转。空调循环水一旦停止流动,温度传感器t1和t2测值经温差仪处理后输出的PID控制信号即丧失了实用意义。“下限频率” 参数设置的原则是:水泵电机在“下限频率”持续运行,制热时尚不足以使空调房间的温度达到需要的温度,同样制冷时不能使房间温度降到合适值,这时,t1和t2的温差值增大,温差仪输出的控制信号增大,变频器输出频率上升,循环水流量增加,室内温度得到调节。其后,变频器根据出水、回水温差的变化,温差仪输出信号的大小,随时调整水泵的转速和流量,控制空调房间温度的稳定。

表4  UL-906H型温差仪的参数设置表

参数码

参数名称

可设定范围

实际设定值

设定目的

Loc

参数锁

ON/ OFF

ON

允许修改参数

Ldis

下显示状态 

P/S

P   

确定下显示内容

cool

正反作用

ON/OFF

ON(制冷)/ OFF(制热)

制冷/制热选择

P1

控制参数

0-9999

1400

PID的比例参数

P2

控制参数 

0-9999

360

PID的积分参数

r t

控制参数

0-9999

180

响应时间设定

dAL

温差值设定

±0-9999

(制冷)/-5 (制热)

制冷/制热选择

Sn

输入类型

0-17

8

传感器为Pt100

FiL   

输入滤波系数

0-100

1


ctrL

控制方式 

oN.oF   bPid  tune

bPid

PID控制

oP

输出方式

SSr   0-10  4-20 

4-20   

4-20mA输出

表5  45kW变频器的参数设置表

功能码

参数名称

单位

设置值

注   释

F01

频率设定


2

由4-20mA设定频率

F02   

运行操作


0

键盘操作运行

F03   

最高输出频率

 Hz

50


F05

额定电压

V

380


F07

加速时间

s

30


F08

减速时间

s

30


F09

转矩提升


0.1

水泵用转矩特性

F10

热继电器动作选择


1

选择有热继电器保护

F11

热继电器动作值

A

85

电动机参数值

F12

热继电器热时间常数

min

10


F14

停电再启动


3

电源瞬停再启动动作有效

F15

上限频率

Hz

50


F16

下限频率

Hz

25


F23

启动频率

Hz

8.0

启动时输出频率瞬间升至该频率

F25

停止频率

Hz

6.0

停机时频率降至该频率时切断输出

F26

载频

kHz

5

可调整电动机噪音

F27

音调


0

调整电动机噪音音调

F36

报警继电器动作模式


0

报警时继电器常闭触点30B-30C断开

P01

电动机极数

4

电动机参数

P02

电动机容量

kW

45

电动机参数

P03

电动机电流

A

85

电动机参数

按照电路图2连接好电路,设置好参数,就可通电开始运行。首先合上断路器QF,变频器经过RO、TO端子获得工作电源。这时按压按钮SB1,交流接触器KM线圈得电,变频器的R、S、T端获得电源。绿灯HG点亮,指示接触器已向变频器供电。接着按压按钮SB3,中间继电器KA2线圈得电吸合,并由其常开触点KA2-1自保持。常开触点KA2-3闭合,接通变频器的FWD和CM端子,变频器启动,向电动机供电,变频器从8Hz的启动频率开始加速,加速的速率由参数F07加速时间设定。启动完成后,变频器的输出频率由温差仪输出的电流信号调整,保证中央空调系统中的所有房间温度稳定舒适。KA2的常开触点KA2-2闭合接通红灯HR的供电通路,红灯点亮,指示变频器处于正常工作中。按压按钮SB4可停止变频器的运行。变频器停止运行后,可按压按钮SB2切断接触器KM的线圈电源,断开变频器的输入端电源。

图片

变频器在运行过程中出现过电流或短路等异常情况,变频器可及时实施保护。这种情况出现时,变频器的保护触点30B、30C断开(见图2),中间继电器KA1线圈断电,其串联在接触器KM线圈回路中的常开触点KA1-1断开,接触器KM线圈断电,主触点断开,变频器因失去电源而停机,得到保护。中央空调的循环水流量控制中,水泵属于二次方律负载,在忽略空载功率的情况下,负载的功率与转速的三次方成正比,所以,只要转速稍微降低一点,负载功率就会下降很多,具有明显的节能效果。经过实际测算,本方案的节电效果超过了20%。同时还具有节约人力,稳定空调房间温度,延长设备寿命等诸多效益
下载资料前请先绑定手机号码
对不起,请登录后再发表评论!

触屏端
扫一扫手机也能发信息
明扬工控商城-工控网-工控自动化真品,一站式专业服务!